火災警報器の量産検査ライン用システムの開発
株式会社ペリテックが過去に開発した「RF帯無線による警報機間の連動機能をもつ火災警報器の量産検査ライン用システム」の開発事例を紹介します。
背景
消防法が改正され、住宅用火災警報器を既築住宅も含め全ての住宅に設置することが義務付けられました。火災時の逃げ遅れによる被害低減には、複数の警報機が連動して警報を発するシステムが有効とされています。ホーチキ株式会社様より、無線による警報器間の連動機能をもった火災警報器の検査ライン用システム開発の依頼を頂き、開発を行いました。
課題
1.短期間で、複数機種の検査に対応可能なシステムを開発すること
3ヵ月間で、火災警報器4機種に対応可能な、無線ファンクション検査システムおよびファンクション検査システムの開発を行いました。火災警報器4機種とも10項目以上の検査を実施する必要があります。
2.無線送受信機能について検査を実施すること
火災警報器はRF帯無線での電文送受信によって警報器間の連動をおこなっています。そのため、無線ファンクション検査システムには、RF帯の無線電文送信、警報機が送信する無線の特性検査などの機能が要求されます。
ソリューション
無線(RF)ファンクション検査システムは、火災警報器に対して、無線電波強度、受信感度、隣接チャンネル漏洩電力などのTELEC申請に必要な検査を実施します。
また、ファンクション検査システムは、火災警報器基板に対して、電流測定、チェックランドの論理チェックなど電気的なファンクション検査を実施します。

無線ファンクション検査システムおよびファンクション検査システムとも、TestStand・LabVIEW・PCI ボード・PXIシス テムを採用しました。LabVIEW 関数で制御する、DAQ・DMM・電源・RF信号発生器 は制御にかかる時間を短縮し、タクトタイムの向上にも大いに貢献しています。
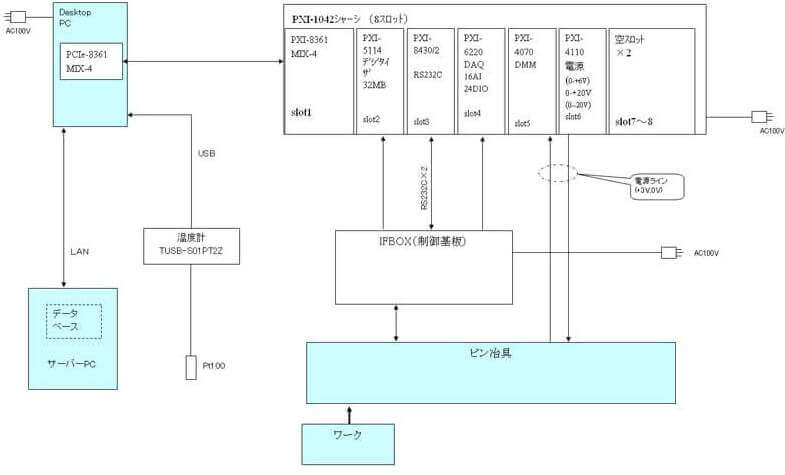
無線ファンクション検査システムおよびファンクション検査システムのダイアグラムを以下に示します。


システム構成
TestStand・LabVIEW・PCIボード・PXIシステムらを採用し、開発をおこないました。LabVIEW関数で制御するデジタイザ・DAQ・DMM・電源・スイッチらのPXIモジュールとPCIボードの採用は、測定器の制御にかかる時間を短縮し、タクトタイムの向上に大いに貢献しています。
抵抗調整は、フィクスチャー基板に実装されたリレーをPCI-6503で制御することによって警報器基板に接続する抵抗を切替え、最適な抵抗値を導出します。
抵抗確認は、PCI-6516によってフィーダーを制御し、抵抗調整で導出した抵抗を払出します。抵抗半田付け後、DMMを232C通信で制御し、抵抗値を確認します。PCI-6503はフィクスチャーのセットスイッチの監視をおこなっています。
ファンクションは、警報器基板に対し、十数種類のファンクションテストを実施します。新製品対応等により検査内容の変更および追加が予想されることから、拡張性を持たせるためにPXI-1024シャーシを採用し、ソフト開発においてはTestStandを使用しました。PXI-5114では波形確認を、PXI-6220ではチェックランドの論理確認をおこなっています。また、PXI-4070では、数マイクロから数百ミリオーダまでの電流を測定しています。
結果
1.短期間で、複数機種の検査に対応可能なシステムを開発すること
プログラムは、TestStandのシーケンスコール機能を利用し、メインスレッドから、各警報機用の検査実行スレッドをコールする構造を採用しています。検査実行スレッドは単体で実行可能なので、メインスレッドの完成を待つことなく、プログラミングから実機デバッグまでを完全に独立して開発することができました。また、シーケンスコール機能によって、通常必要となる、テスト実行スレッドをメインスレッドへ結合する工程が不要となりました。これらによって、メインスレッド、検査実行スレッドを平行して円滑に開発することができ、3ヶ月間でのシステム開発を実現しました。

2.無線送受信機能についての検査を実施すること
無線ファンクション検査システムには、無線電文送信を要求される試験項目が存在します。この試験では、RF帯の無線電波を過不足なく1フレーム送信することが必要でしたが、LabVIEWのサンプルを参照することにより、RF帯無線について専門的な知識を有していないエンジニアでも、半日程度で検証用のプログラムを作成することができ、迅速に動作確認をおこなうことができました。また、このことによっても大幅な開発工数の削減を実現できました。
まとめ
NI製品を採用することによって、非常に少ない工数で、システム開発に成功しました。成功の要因として、特に重要であったのが、LabVIEWおよびTestStandの採用でした。これらによって、複数人で平行して迅速に開発を行うことが可能となり、納期までのリリースを実現できました。


